*** Restricting New Posts to SD Premium Members ONLY *** (09 May 2025)
Just made a new account? Can't post? Click above.
2003 Cadillac CTS with high voltage on the 5 v reference line
- Marti
-
Topic Author
- Offline
- Premium Member
-
- Posts: 108
- Thank you received: 5
I also attached the scanner readout:
Can someone guide me on checking the computer grounds? The wiring diagram on JustAnswers.com is unclear on which lines are for the ECM ground. I verified that the ECM external ground is good by running current and showing a good ground.
Please Log in or Create an account to join the conversation.
- John Clark
-
- Offline
- Premium Member
-
- Posts: 139
- Thank you received: 46
Unless you already have this fixed, measure those voltages and report back.
To answer your question, the main ECM ground is G100 located in the engine compartment, on the engine block near the starter motor. If you're missing a ground for the CMP sensor at the sensor, then check at the ECM. If it's missing at the ECM then check G100. That's the only ground I see for the ECM.
You'll want to make sure your block ground is good, too, since the ECM ground goes to the block. Check G102 on the inner fender wall near the battery and G105 on the engine block near the alternator.
Please Log in or Create an account to join the conversation.
- Marti
-
Topic Author
- Offline
- Premium Member
-
- Posts: 108
- Thank you received: 5
Please Log in or Create an account to join the conversation.
- jreardon
-
- Offline
- Platinum Member
-
- Posts: 520
- Thank you received: 198
All the powertrain codes makes sense except for that IMRC code so my thinking is maybe the control wire for that solenoid is some how shorted to reference low?
Is there any continuity between the control wire of the IMRC solenoid and the reference low that goes to the CMP, MAF, ECT, stuff... ?
Please Log in or Create an account to join the conversation.
- Marti
-
Topic Author
- Offline
- Premium Member
-
- Posts: 108
- Thank you received: 5
Please Log in or Create an account to join the conversation.
- Marti
-
Topic Author
- Offline
- Premium Member
-
- Posts: 108
- Thank you received: 5
Thanks so much for looking at this car issue. Your comments about the intake manifold runner control make sense. My problems seem to correlated with my plugging in that previously unplugged manifold runner control solenoid. I just thought it got unplugged accidently. Do you have the ability to check if there is a service repair writeup on this engine for the intake manifold control issue?
Please Log in or Create an account to join the conversation.
- Marti
-
Topic Author
- Offline
- Premium Member
-
- Posts: 108
- Thank you received: 5
Please Log in or Create an account to join the conversation.
- jreardon
-
- Offline
- Platinum Member
-
- Posts: 520
- Thank you received: 198
When I made the suggestion to check for a IMRC control wire short to ground I might be incorrect assuming a short to voltage on the ground because I don't have enough evidence.
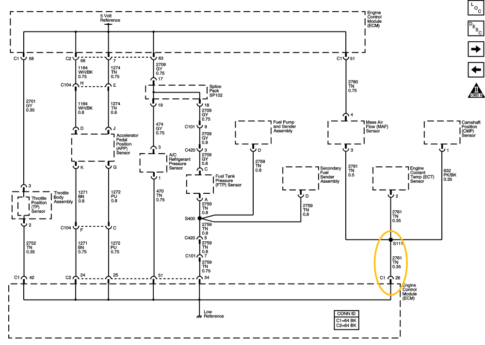
I neeed a loaded circuit voltage reading so when you get the MAF connected again and you have high voltage on the ground, does the TPS ground also show high voltage. I'm only picking on the TPS because I think it's easy to get to and it's on the other side of the ground tree in this diagram.
i.imgur.com/r1sQSb7.png
Please Log in or Create an account to join the conversation.
- jreardon
-
- Offline
- Platinum Member
-
- Posts: 520
- Thank you received: 198
i.imgur.com/X36XiCl.png
Please Log in or Create an account to join the conversation.
- Marti
-
Topic Author
- Offline
- Premium Member
-
- Posts: 108
- Thank you received: 5
Please Log in or Create an account to join the conversation.
- Marti
-
Topic Author
- Offline
- Premium Member
-
- Posts: 108
- Thank you received: 5
Please Log in or Create an account to join the conversation.
- jreardon
-
- Offline
- Platinum Member
-
- Posts: 520
- Thank you received: 198
Does the check engine light come on, do you have 5v reference at a 3 wire sensor? The ecm is needed in the antitheft circuit and must communicate. Check powers and grounds if computer's awol.no communication with the ECM, and the main relay is not energized with KOEO
Also, are the other modules complaining of loss of communication with computer?
Please Log in or Create an account to join the conversation.
- jreardon
-
- Offline
- Platinum Member
-
- Posts: 520
- Thank you received: 198
By all means please do. You did report of a relay getting hot so follow the heat and find out the source of the draw.there is apparently a large current drain when the key is on, because the battery quickly goes down below 12 volts. The current drain must be on a line not supplied by the main relay because the main relay is not energized now that the antitheft system is not recognizing the key. Should I check voltage drops across the powered fuses to find the high amp circuit?
Please Log in or Create an account to join the conversation.
- Marti
-
Topic Author
- Offline
- Premium Member
-
- Posts: 108
- Thank you received: 5
Please Log in or Create an account to join the conversation.
- Marti
-
Topic Author
- Offline
- Premium Member
-
- Posts: 108
- Thank you received: 5
Please Log in or Create an account to join the conversation.
- Marti
-
Topic Author
- Offline
- Premium Member
-
- Posts: 108
- Thank you received: 5
Please Log in or Create an account to join the conversation.
- Marti
-
Topic Author
- Offline
- Premium Member
-
- Posts: 108
- Thank you received: 5
Please Log in or Create an account to join the conversation.
- jreardon
-
- Offline
- Platinum Member
-
- Posts: 520
- Thank you received: 198
Each of these sensors share the 12 volt power feed and there is continuity between these lines. I also found a donor car (2003 CTS with 3.2 liter) at the junk yard and found the same continuity with all the 12 v lines to these sensors.
Do you mean the ground (low reference) has continuity ?
I don't think the ECT sensor has anything in common with the MAF or CMP, besides the shared ground (low reference).
I'm glad the immobilizer issue is sorted

Please Log in or Create an account to join the conversation.
- Marti
-
Topic Author
- Offline
- Premium Member
-
- Posts: 108
- Thank you received: 5
Please Log in or Create an account to join the conversation.
- jreardon
-
- Offline
- Platinum Member
-
- Posts: 520
- Thank you received: 198
If yes then this justifies taking a voltage reading on this wire at the computer. If the ground's good at the TPS, but bad at the MAF, then this is the area I'm most interested in:
If the voltage is low at pin 26 connector 1, but high at the MAF then it's time to start tugging on wires because it's looking like a bad wire or splice.
Please Log in or Create an account to join the conversation.