*** Restricting New Posts to SD Premium Members ONLY *** (09 May 2025)
Just made a new account? Can't post? Click above.
Help us help you. By posting the year, make, model and engine near the beginning of your help request, followed by the symptoms (no start, high idle, misfire etc.) Along with any prevalent Diagnostic Trouble Codes, aka DTCs, other forum members will be able to help you get to a solution more quickly and easily!
1998 Land Rover Range Rover p38 with v8 engine, automatic transmission, 4.6HSE
- davidessiendcarguy
-
Topic Author
- Offline
- Junior Member
-
Less
More
- Posts: 36
- Thank you received: 1
3 years 9 months ago #53355
by davidessiendcarguy
1998 Land Rover Range Rover p38 with v8 engine, automatic transmission, 4.6HSE was created by davidessiendcarguy
The challenge is a crank no start. I have added fuel to the intake manifold and crank the engine no change at all. It is not starting. In addition, I checked for spark, but there is no spark as well.
Hence, I have just checked for injector pulse but there's no injector pulse either. There is also no ignition current to the injector circuit with key ON and engine off.
All the fuses and relays are good. I also checked the injector circuit for continuity if the wire is shorted but it was ok. Scan tool communicated and showed only p1843 and p1842 code. There was no RPM during cranking. What I noticed today when I compared the ignition, earth and DC with the same car that was starting and driving to the car that was not starting, what I saw made me to flabbergasted. Where the was ignition for example in the working car there was DC in the car that was not starting. It is like that in many places in the fuse box and PCM circuit. Please what's the cause of the problem and what I need to do?
Hence, I have just checked for injector pulse but there's no injector pulse either. There is also no ignition current to the injector circuit with key ON and engine off.
All the fuses and relays are good. I also checked the injector circuit for continuity if the wire is shorted but it was ok. Scan tool communicated and showed only p1843 and p1842 code. There was no RPM during cranking. What I noticed today when I compared the ignition, earth and DC with the same car that was starting and driving to the car that was not starting, what I saw made me to flabbergasted. Where the was ignition for example in the working car there was DC in the car that was not starting. It is like that in many places in the fuse box and PCM circuit. Please what's the cause of the problem and what I need to do?
Please Log in or Create an account to join the conversation.
- davidessiendcarguy
-
Topic Author
- Offline
- Junior Member
-
Less
More
- Posts: 36
- Thank you received: 1
3 years 9 months ago #53357
by davidessiendcarguy
Replied by davidessiendcarguy on topic 1998 Land Rover Range Rover p38 with v8 engine, automatic transmission, 4.6HSE
In addition to my diagnosis, today I used my DVOM and loosed the power center (fuse box) connectors at the base completely and searched for the cause of problem. There are 7 connectors containing 56 wires . The connectors are indicated Green m7, Violet m6, Yellow m5, Blue m4, Black m3(is empty from factory), Brown m2, Grey m1, and Red/Pink E1. I disconnected all these 7 connectors completely from the power cente/ fuse box. I noticed that with my DVOM set to ohms to check for continuity at Red/Pink E1 connector, in a pin wire that looks pink with some Red stripe on it and the other side of the DVOM wire touch to the body of engine, alternator, to some wires at the PCM circuit, some wires at the fuse box connectors - the m7, m6, m5, m4, m2, and m1, one out of the 3 crank sensor, also at one pin at the fuse box that is beside the passenger side seat, and 2 wire out of the 3 wire of the pump close to the PCM location. I know that, that test was very unusual. That's why I need your assistance please.
Please Log in or Create an account to join the conversation.
- davidessiendcarguy
-
Topic Author
- Offline
- Junior Member
-
Less
More
- Posts: 36
- Thank you received: 1
3 years 9 months ago #53358
by davidessiendcarguy
Replied by davidessiendcarguy on topic 1998 Land Rover Range Rover p38 with v8 engine, automatic transmission, 4.6HSE
There was continuity in all those locations I highlighted. The DVOM one wire is at the wire with a Pink with and red stripe at Red/Pink E1 connector for all the test and the other side of the wire is used to touch those locations I highlighted.
Please Log in or Create an account to join the conversation.
- Smeter12
-
- Offline
- Senior Member
-
Less
More
- Posts: 58
- Thank you received: 4
3 years 9 months ago #53378
by Smeter12
Replied by Smeter12 on topic 1998 Land Rover Range Rover p38 with v8 engine, automatic transmission, 4.6HSE
Hello,
The P1842 (CAN level monitoring) and P1843 (CAN time-out monitoring) deal with gearbox fault messages. These trouble codes will not aid you in your "no start" diagnostics. Not finding an rpm when cranking the engine seems suspect to me. If the ECU doesn't see a crankshaft signal, it doesn't realize you are trying to start the engine and hence no injector pulse or functioning of the ignition's primary circuit. Not sure what diagnostic equipment you have access to - I would recommend getting or borrowing an oscilloscope. If you need a scope, AESwave.com has an inexpensive one - the uScope Basic kit for $184.00 If this was my job, I would be scoping at the engine ECM (RH front of the engine compartment behind the battery) on pins 11 and 12 looking for a signal from the crankshaft sensor.
Hope the above helps.
The P1842 (CAN level monitoring) and P1843 (CAN time-out monitoring) deal with gearbox fault messages. These trouble codes will not aid you in your "no start" diagnostics. Not finding an rpm when cranking the engine seems suspect to me. If the ECU doesn't see a crankshaft signal, it doesn't realize you are trying to start the engine and hence no injector pulse or functioning of the ignition's primary circuit. Not sure what diagnostic equipment you have access to - I would recommend getting or borrowing an oscilloscope. If you need a scope, AESwave.com has an inexpensive one - the uScope Basic kit for $184.00 If this was my job, I would be scoping at the engine ECM (RH front of the engine compartment behind the battery) on pins 11 and 12 looking for a signal from the crankshaft sensor.
Hope the above helps.
The following user(s) said Thank You: davidessiendcarguy
Please Log in or Create an account to join the conversation.
- davidessiendcarguy
-
Topic Author
- Offline
- Junior Member
-
Less
More
- Posts: 36
- Thank you received: 1
3 years 7 months ago #54738
by davidessiendcarguy
Replied by davidessiendcarguy on topic 1998 Land Rover Range Rover p38 with v8 engine, automatic transmission, 4.6HSE
Good afternoon, sir. Thank you once more for your response. I pulled out the ECM and checked there was actually lots of short to ground therein and few wires breached with each other which I corrected. In addition, I noticed that "there was no ignition current at all in the fuse box," but the dashboard lights were coming ON with key ON which is proper. The fuse box itself didn't transfer power to fuse 26 and 37 that were responsible for transferring current to the injector circuit with ignition switch turned to ON position. Hence I told the car owner that the fuse box too will require replacement. And when he purchased it from a store the was current there at the fuses but not to the injector circuit. I noticed that some pins in the fuse box that was powering fuses 26 and 37 were completely pulled out.
Also I noticed that instead of Fuse 26 to be powered with test light on ground it was rather powered with test light on battery positive. Please sir, help me out on what I can do next to fix the car problem permanently.
Also I noticed that instead of Fuse 26 to be powered with test light on ground it was rather powered with test light on battery positive. Please sir, help me out on what I can do next to fix the car problem permanently.
Please Log in or Create an account to join the conversation.
- davidessiendcarguy
-
Topic Author
- Offline
- Junior Member
-
Less
More
- Posts: 36
- Thank you received: 1
3 years 7 months ago #54739
by davidessiendcarguy
Replied by davidessiendcarguy on topic 1998 Land Rover Range Rover p38 with v8 engine, automatic transmission, 4.6HSE
But I noticed something else that got me flabbergasted which I will need your assistance please. When I got an aftermarket fuse box and install it to the car without any further repair done by me, I saw something remarkable, the fuse 26 and 37 that I highlighted before in the older fuse box didn't have current nor ground to it, but with the new one installed there was current to fuse 37 while fuse 26 didn't have current to it using my test light except I swapped the test light from battery negative terminal to positive before it lots the test light. But in the older fuse box there was no current nor ground at those fuses 26 and 37. Please sir what should I do next?
Please Log in or Create an account to join the conversation.
- Smeter12
-
- Offline
- Senior Member
-
Less
More
- Posts: 58
- Thank you received: 4
3 years 7 months ago #54750
by Smeter12
Replied by Smeter12 on topic 1998 Land Rover Range Rover p38 with v8 engine, automatic transmission, 4.6HSE
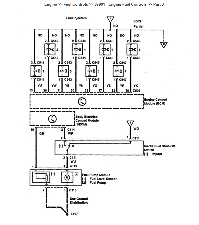
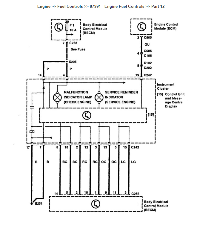
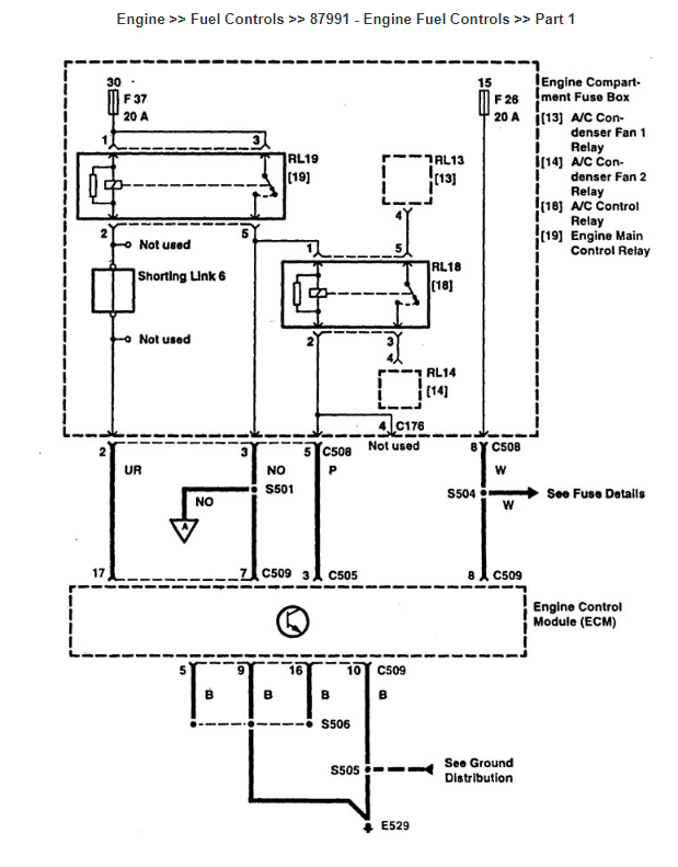
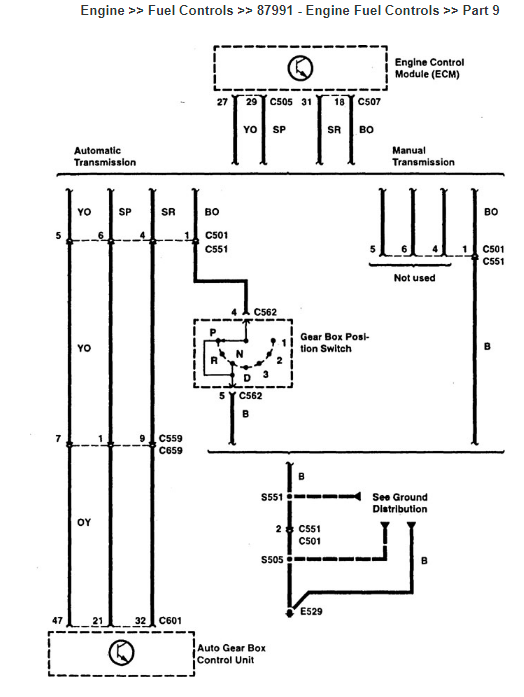
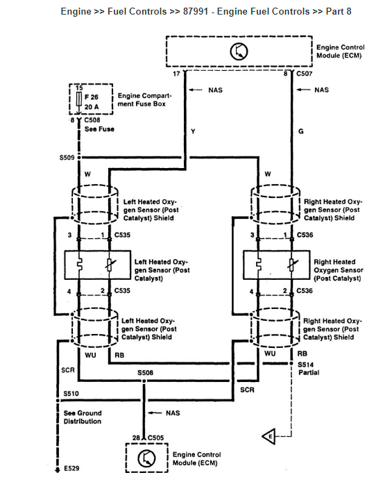
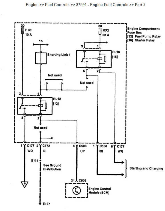
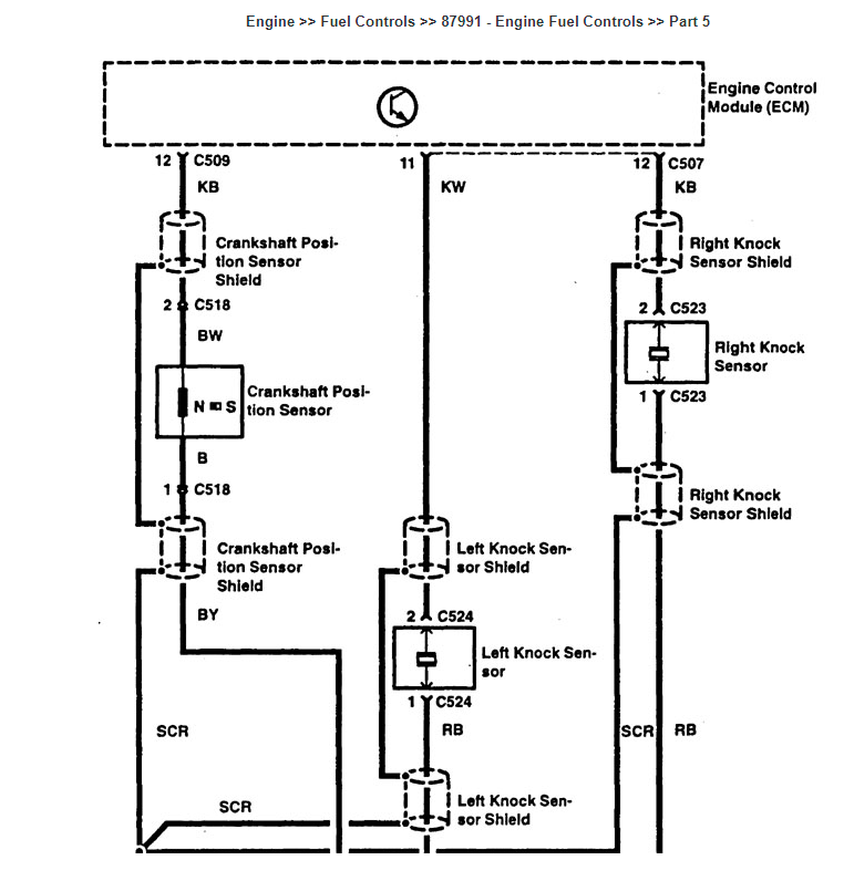
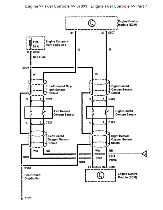
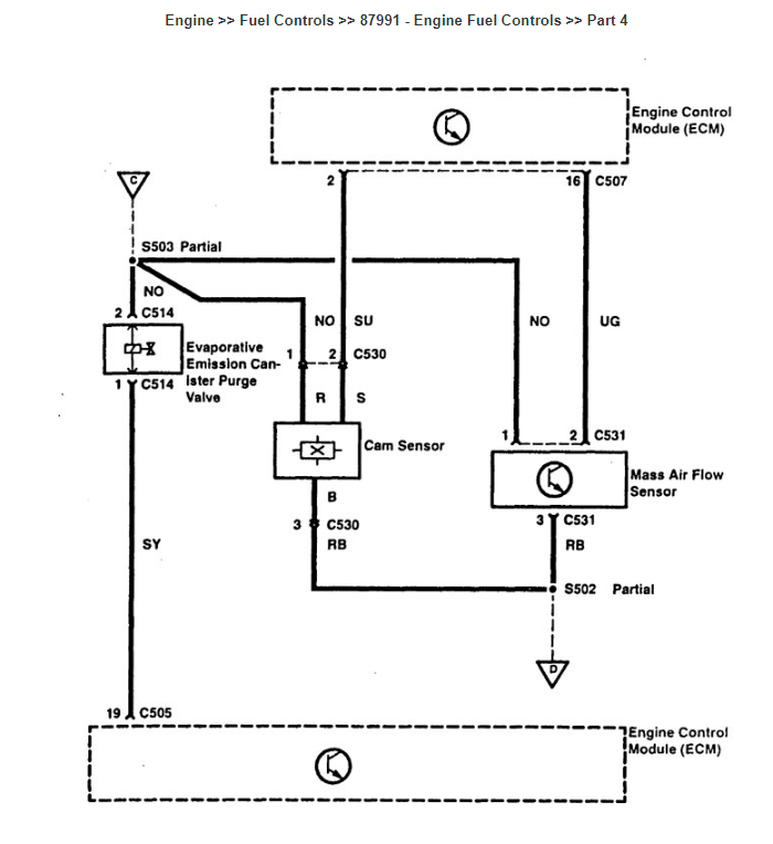
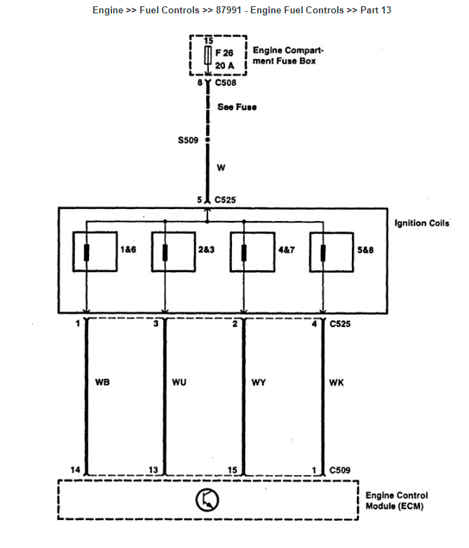
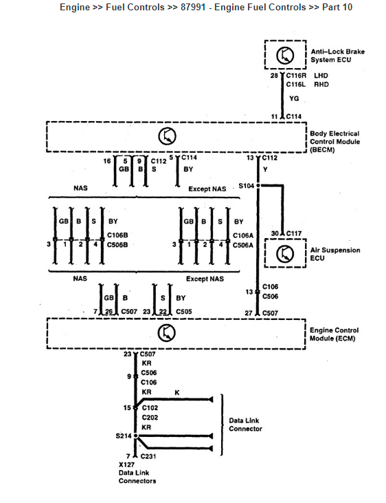
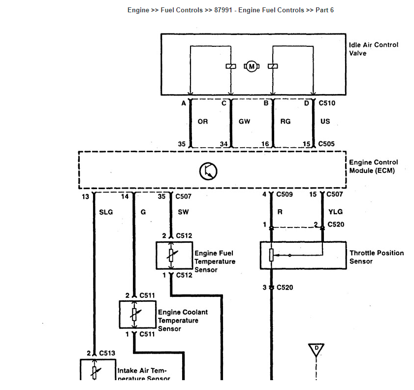
"What to do next?" - that is a difficult question but I will try my best. From your last 2 posts I understand that you have an aftermarket fuse box. Not sure if your customer brought a fuse box that didn't work and now you are on a third fuse box provided by yourself (i.e. "When I got an aftermarket fuse box"). I am assuming you are at I point were the fuse box you are currently using has 2 female terminals in the #26 position as well as 2 female terminals for fuse #37. If so, fuse #26 should be providing power to your oxygen sensors as well as your ignition coils. Further, #37 should be providing power to the main engine control relay which in turn gives the power to the injectors as well as pin 7 of the engine computer. Do you have voltage at your ignition coils as well as main engine control relay? I've attached 8 pics (max allowed) to this post (and 5 in the next post) which outline the wiring schematics for the engine computer management. Hope all of this helps too.
Please Log in or Create an account to join the conversation.
- Smeter12
-
- Offline
- Senior Member
-
Less
More
- Posts: 58
- Thank you received: 4
3 years 7 months ago - 3 years 7 months ago #54751
by Smeter12
Replied by Smeter12 on topic 1998 Land Rover Range Rover p38 with v8 engine, automatic transmission, 4.6HSE
the additional 5 wiring schematic pics for the engine computer.....
Last edit: 3 years 7 months ago by Smeter12. Reason: not all the pics attached the first time around
Please Log in or Create an account to join the conversation.
- davidessiendcarguy
-
Topic Author
- Offline
- Junior Member
-
Less
More
- Posts: 36
- Thank you received: 1
3 years 7 months ago #54757
by davidessiendcarguy
Replied by davidessiendcarguy on topic 1998 Land Rover Range Rover p38 with v8 engine, automatic transmission, 4.6HSE
Ok. Thank you so much for your prompt response!
I compared the current to the man fusebox to the aftermarket one without any further repairs done by me and noticed a contrast in the currents in similar locations.
In the aftermarket one for example there was current to fuses 26 and 37 but I didn't bypass any current before I noticed that. However, the challenge with this one was that one side had power and the other ground.
But the other one in the man car had no current at those fuses 26 and 37.
Do I need to get a new fusebox?
I compared the current to the man fusebox to the aftermarket one without any further repairs done by me and noticed a contrast in the currents in similar locations.
In the aftermarket one for example there was current to fuses 26 and 37 but I didn't bypass any current before I noticed that. However, the challenge with this one was that one side had power and the other ground.
But the other one in the man car had no current at those fuses 26 and 37.
Do I need to get a new fusebox?
Please Log in or Create an account to join the conversation.
Time to create page: 0.413 seconds