Help us help you. By posting the year, make, model and engine near the beginning of your help request, followed by the symptoms (no start, high idle, misfire etc.) Along with any prevalent Diagnostic Trouble Codes, aka DTCs, other forum members will be able to help you get to a solution more quickly and easily!
Pcm p1604
- Dsr
-
Topic Author
- Offline
- New Member
-
Less
More
- Posts: 7
- Thank you received: 0
7 years 10 months ago #18478
by Dsr
Pcm p1604 was created by Dsr
Hy.on à pt cruiser 2005 2.4 turbo,im getting p1604,ive check all Powers and grounds on m'y pcm but on connector c1 pin 12 key on engine off connector plug in,im getting less than 100 mv and connector unplugged im getting système voltage 12.5.now is this à shorted pcm input Power or is this à normal pcm pulling m'y voltage to ground
Please Log in or Create an account to join the conversation.
- Tyler
-
- Offline
- Moderator
-
- Full time HACK since 2012
Less
More
- Posts: 6064
- Thank you received: 1531
7 years 10 months ago #18498
by Tyler
Replied by Tyler on topic Pcm p1604
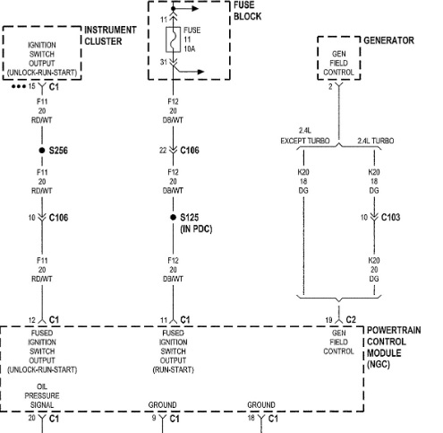
Diagram shot for anyone else:
I don't think that's normal at all, and I don't believe it's a shorted input. I believe you're witnessing a voltage drop across that circuit. It shows good voltage when unloaded, but can't handle a load when applied.
My next move would be to do the same check with a voltmeter at the instrument cluster itself. Monitor that same circuit with the PCM unplugged, and plugged in. If it stays at 12V either way, there's a voltage drop. If it still goes to zero, then there may be a fault in the instrument cluster.
I don't think that's normal at all, and I don't believe it's a shorted input. I believe you're witnessing a voltage drop across that circuit. It shows good voltage when unloaded, but can't handle a load when applied.
My next move would be to do the same check with a voltmeter at the instrument cluster itself. Monitor that same circuit with the PCM unplugged, and plugged in. If it stays at 12V either way, there's a voltage drop. If it still goes to zero, then there may be a fault in the instrument cluster.
The following user(s) said Thank You: Dsr
Please Log in or Create an account to join the conversation.
- Dsr
-
Topic Author
- Offline
- New Member
-
Less
More
- Posts: 7
- Thank you received: 0
7 years 10 months ago #18503
by Dsr
Replied by Dsr on topic Pcm p1604
Ok thanks Tyler,i will test IT AT the cluster
Please Log in or Create an account to join the conversation.
- Tyler
-
- Offline
- Moderator
-
- Full time HACK since 2012
Less
More
- Posts: 6064
- Thank you received: 1531
7 years 10 months ago #18520
by Tyler
Replied by Tyler on topic Pcm p1604
Cool, let us know what you find! This code is always a bad PCM in my experience, but I'm ready to be surprised!
Please Log in or Create an account to join the conversation.
- Dsr
-
Topic Author
- Offline
- New Member
-
Less
More
- Posts: 7
- Thank you received: 0
7 years 10 months ago #18561
by Dsr
Replied by Dsr on topic Pcm p1604
Gee Tyler i made à mistake,i wrote pin 12 c1 its pin 11 on c1 pcm connector i check m'y fuse 11 on lower left of dash ok,check Power to throtle Inlet pressure ok and abs module ok,im going nuts on this one
Please Log in or Create an account to join the conversation.
- Dsr
-
Topic Author
- Offline
- New Member
-
Less
More
- Posts: 7
- Thank you received: 0
7 years 10 months ago #18562
by Dsr
Replied by Dsr on topic Pcm p1604
Diagram
Please Log in or Create an account to join the conversation.
- Tyler
-
- Offline
- Moderator
-
- Full time HACK since 2012
Less
More
- Posts: 6064
- Thank you received: 1531
7 years 10 months ago - 7 years 10 months ago #18563
by Tyler
Replied by Tyler on topic Pcm p1604
:lol: No problem! That actually makes this a whole lot easier, IMO.
Were the checks done at the inlet solenoid and ABS module done with the circuit loaded? If so, then we know that S125 is OK. That only leaves the wire in between, which your readings indicate has excessive resistance.
Before you start digging into that, I'd suggest connecting a fused jumper wire to pin 11 at the PCM, and see if your code goes away. If it does, fantastic! Track the wiring problem, OR run a new wire. If your code persists, you still have another problem.
Were the checks done at the inlet solenoid and ABS module done with the circuit loaded? If so, then we know that S125 is OK. That only leaves the wire in between, which your readings indicate has excessive resistance.
Before you start digging into that, I'd suggest connecting a fused jumper wire to pin 11 at the PCM, and see if your code goes away. If it does, fantastic! Track the wiring problem, OR run a new wire. If your code persists, you still have another problem.
Last edit: 7 years 10 months ago by Tyler.
Please Log in or Create an account to join the conversation.
- Dsr
-
Topic Author
- Offline
- New Member
-
Less
More
- Posts: 7
- Thank you received: 0
7 years 10 months ago #18570
by Dsr
Replied by Dsr on topic Pcm p1604
Thanks man your the best Ill Do tomorow morning,
Please Log in or Create an account to join the conversation.
Time to create page: 0.305 seconds