Help us help you. By posting the year, make, model and engine near the beginning of your help request, followed by the symptoms (no start, high idle, misfire etc.) Along with any prevalent Diagnostic Trouble Codes, aka DTCs, other forum members will be able to help you get to a solution more quickly and easily!

Fzj80 Toyota o2 sensor

  • matt.white
  • matt.white's Avatar Topic Author
  • Offline
  • Elite Member
  • Elite Member
More
9 years 6 months ago #1844 by matt.white
Fzj80 Toyota o2 sensor was created by matt.white
Hey all, I have a 1993 fzj80 land cruiser in with a 1fz motor. It lacks power and really hesitates down low. Once up in the revs and throttle position it really picks up power. I've checked all the basics and this thing has done the rounds of workshops having parts fitted all over the place including the dealer.
I struggled to get any data out of it being so old and driving it noticed it was fine until it warmed up a little so I scoped the o2 sensor initially in the data connector then later at the sensor. What I found was most of the times it was reading very high. 1-1.2 V even with the engine off. That voltage goes from the ecu side of the harness when the sensor is unplugged so I know it's from the sensor. When it wasn't stuck high it would read very low with an intermittent square wave pattern back up high. More like a crank sensor than an o2. It also runs perfectly with the sensor unplugged so I've ordered one to fit Monday convinced it needs one.
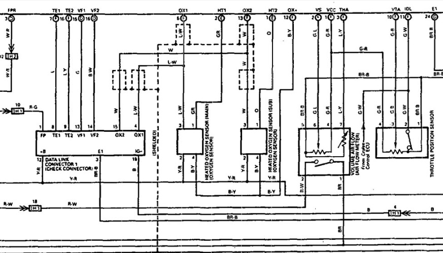
My question to you knowledgeable lot is this. It has what looks clearly to me to be a heater being ign power back to a HT1 on the ecu. The other two look to be a shielded signal wire and a B/Y wire labelled either OX- or OX+. This B/Y has a very exact and constant 1 volt. I've pulled that to ground through a test light and the signal went low but still didn't react at all.
Have any of you experienced Toyota or any other 4 pin o2 sensors with a low voltage supplied to them. I've always been of the understanding it was 2 for heater, one ground and one signal.
Any input is appreciated.



Attachments:

Please Log in or Create an account to join the conversation.

More
9 years 6 months ago #1848 by Caritech
Replied by Caritech on topic Fzj80 Toyota o2 sensor
The Y/R and Gr is the ECM controlled heater and the other 2 are for signal.

Please Log in or Create an account to join the conversation.

  • Tyler
  • Tyler's Avatar
  • Offline
  • Moderator
  • Moderator
  • Full time HACK since 2012
More
9 years 6 months ago #1854 by Tyler
Replied by Tyler on topic Fzj80 Toyota o2 sensor
Yo matt!

No offense meant to your diagram, but I went and grabbed another, just to get a idea of what else is on this B/Y circuit.



I think your understanding of typical four-wire O2's is correct. Two heater wires, two signal wires. If I'm looking at this right, then the B/Y is actually the signal ground for both O2's, and the L/W is the sensor signal (which explains the shielding). 1V on that wire seems VERY unusual to me, especially since I've never known Toyota to use a bias on their sensor ground wires.

A high ground voltage would also explain the signal being stuck high, thus causing the PCM to take fuel away, and there's your hesitation.

Just to be clear, was the 1V measured on the harness side, or the sensor side? I think you said sensor, just wanted to make sure. If that's the case, and you saw no voltage on the B/Y on the harness side with the sensor unplugged, then I think you're good to go with O2 replacement.
Attachments:

Please Log in or Create an account to join the conversation.

  • matt.white
  • matt.white's Avatar Topic Author
  • Offline
  • Elite Member
  • Elite Member
More
9 years 6 months ago #1877 by matt.white
Replied by matt.white on topic Fzj80 Toyota o2 sensor
Hey Tyler, thanks man. All of our 80 series only have a front o2. The later ones don't even have that. (discussion for another time. )
It's Sunday morning here but I'm pretty sure the 1 volt was constant on the ecu side of the connector even unplugged. The signal was what dropped when I unplugged it.
I tried getting some sort of signal from the sensor with it unplugged but it did nothing but perhaps it was too cold. It's under the drivers footwell.
Like I said using what I've learnt from Paul I pulled the 1v low on the b/y and it dropped to around .2 but the signal did nothing but follow it low. Inducing rich did nothing. Inducing lean when it was stuck high did nothing either.
I'm thinking I'll fit a sensor and suck it and see. I may even contact our diagram supplier and see if they have the oe manual and see if there's pin data or a better diagram.
Either way I'll report back.
Thanks to you both for joining in.

Please Log in or Create an account to join the conversation.

  • matt.white
  • matt.white's Avatar Topic Author
  • Offline
  • Elite Member
  • Elite Member
More
9 years 5 months ago #1908 by matt.white
Replied by matt.white on topic Fzj80 Toyota o2 sensor
Just an update. Rang our data supplier and took 3 blokes 2 hours and a bit of convincing from me but the 1 volt is totally normal. I threw a sensor in it and all is happy. Thanks for the input people. Apparently early Toyota gear had a bias voltage. Don't really understand why but there you go. Hopefully someone searching finds this and it's useful.
Thanks again people.

Please Log in or Create an account to join the conversation.

  • Tyler
  • Tyler's Avatar
  • Offline
  • Moderator
  • Moderator
  • Full time HACK since 2012
More
9 years 5 months ago #1915 by Tyler
Replied by Tyler on topic Fzj80 Toyota o2 sensor

matt.white wrote: Just an update. Rang our data supplier and took 3 blokes 2 hours and a bit of convincing from me but the 1 volt is totally normal. I threw a sensor in it and all is happy. Thanks for the input people. Apparently early Toyota gear had a bias voltage. Don't really understand why but there you go. Hopefully someone searching finds this and it's useful.
Thanks again people.


Wow, did not expect to hear that :blink: This seems so strange to me, since I've never seen Toyota use ground bias voltages on their O2's.

That's what I love about repair threads like this, new stuff all the time :cheer: Glad to hear it'seems running right again!

Please Log in or Create an account to join the conversation.

  • matt.white
  • matt.white's Avatar Topic Author
  • Offline
  • Elite Member
  • Elite Member
More
9 years 5 months ago #1935 by matt.white
Replied by matt.white on topic Fzj80 Toyota o2 sensor
Yeah I didn't get emailed a diagram like I normally would, they rang and told me that they had to dig it up out of the archives because one bloke remembered seeing something.

I've heard the term bias voltage and remember seeing a video about jeep (?) using it to confirm heater operation. Think I may need to add it to the list of things to watch and brush up on. That call made my day man.

Thanks again Tyler.

Please Log in or Create an account to join the conversation.

Time to create page: 0.350 seconds