*** Restricting New Posts to SD Premium Members ONLY *** (09 May 2025)
Just made a new account? Can't post? Click above.
1989 F-150 4.9L No Spark!
- Tyler
-
- Offline
- Moderator
-
- Full time HACK since 2012
- Posts: 6042
- Thank you received: 1519
In the example of your ignition coil, you can turn the key on, connect a jumper wire to the coil power, another to B-, and connect both those wires to a bulb. The light should shine brightly, with 12V on the power side of the bulb, and near 0V on the ground.
Make sense? If you see a dim bulb or excessive voltage drop on either side, you know there's an issue. This is the advantage of using an incandescent test light, as it places a load on the circuit it's connected to.
The Power Probe will NOT load the wire the same way. It's continuity testing function works on a different electrical principle.
Please Log in or Create an account to join the conversation.
- seagiant
-
Topic Author
- Offline
- Senior Member
-
- Posts: 43
- Thank you received: 0
Thanks Tyler!
She was sayin "Head Lamp" and I was thinking a bulb used for those lights some guys here at work use on their heads to keep their hands free????
There seem to be a lot of home made rigs like the little LED light I made, but I'm done with that as it didnt last but a few days?
I do have a basic incandesent test light.
I've been looking at the Snap-On MT-2400 units.
It does have a wave function and is compatable with the older OBD1 system.
What I don't like about it is how old they are and no repair support from Snap-on!
What are your thoughts on the MT-2400, looks like a good one with a case is $350+
I can find nothing on a Modis and a OBD1 connecter???
Please Log in or Create an account to join the conversation.
- Tyler
-
- Offline
- Moderator
-
- Full time HACK since 2012
- Posts: 6042
- Thank you received: 1519
seagiant wrote: She was sayin "Head Lamp" and I was thinking a bulb used for those lights some guys here at work use on their heads to keep their hands free????
:lol: That's fair!
There seem to be a lot of home made rigs like the little LED light I made, but I'm done with that as it didnt last but a few days?
I do have a basic incandesent test light.
LED lights definitely have their uses, but probably not in this situation. The LED test light I own only draws about 10mA (almost nothing), while a typical incandescent will draw 100-200mA.
I've been looking at the Snap-On MT-2400 units.
It does have a wave function and is compatable with the older OBD1 system.
What I don't like about it is how old they are and no repair support from Snap-on!
What are your thoughts on the MT-2400, looks like a good one with a case is $350+
They're still very useable, IMO. I remember Paul having an issue with the battery on his, and made a video about fixing it.
I can find nothing on a Modis and a OBD1 connecter???
Something like this one, which comes with assorted connectors and accessories:
It's the FRD-1B or FRD-1A connector that we're interested in for hooking up to your F-150.
Please Log in or Create an account to join the conversation.
- seagiant
-
Topic Author
- Offline
- Senior Member
-
- Posts: 43
- Thank you received: 0
Thanks Tyler!
You're link did not work?
I saw this though?
Is it possible to buy the adapter from Snap-On???
Please Log in or Create an account to join the conversation.
- seagiant
-
Topic Author
- Offline
- Senior Member
-
- Posts: 43
- Thank you received: 0
I linked a Modis on E_Bay but thats not coming up??????
Please Log in or Create an account to join the conversation.
- seagiant
-
Topic Author
- Offline
- Senior Member
-
- Posts: 43
- Thank you received: 0
Ok, did not get a lot of testing done today as I went and traded battery's at O'Reilly's!
The manager there was kind enough to trade even on a new Motorcraft BXT-65850.
The test I did was continuity on the #2 signal wire from ICM connector to ignition coil negative terminal.
This was 0.3 OHM's.
Checked coil primary resistance at 3.0
Checked coil secondary resistance at 7600, this is a little low as spec is 8000 to 11500 ohms!
Checked coil supply voltage at 12.0 V battery voltage was 12.4V
That's all the checks I was able to do today but will start back later!
Please Log in or Create an account to join the conversation.
- seagiant
-
Topic Author
- Offline
- Senior Member
-
- Posts: 43
- Thank you received: 0
Hey Tyler!
What do you think of this?????
www.aeswave.com/uScope-Master-Kit-1-chan...ive-scope-p9273.html
Please Log in or Create an account to join the conversation.
- seagiant
-
Topic Author
- Offline
- Senior Member
-
- Posts: 43
- Thank you received: 0
Ok I did some testing today and after watching a vid where "reference voltage" was mentioned by back probing the TPS sensor on the top or orange wire I got 1.5V!
I believe the correct voltage is about 5V?
I then went to the EEC power relay and found that the #3 wire, the one that feeds everything when connected to the #4 wire from the fusible links at the starter selinoid....
Was only putting out 4.9V!
This should be around 12V from the info I have.
Oh yea the #4 wire that comes from the fusible links IS giving 12V???
The #3 that connects to the #4, is only giving out 4.9 as I said???
Oh yea, this is a brand new Motorcraft relay!
Could all this problem be a BAD brand new relay?
What about the relay connector?
Anyway to test that?
Any thoughts on this is appreciated!
Please Log in or Create an account to join the conversation.
- Tyler
-
- Offline
- Moderator
-
- Full time HACK since 2012
- Posts: 6042
- Thank you received: 1519
seagiant wrote: Hi,
Hey Tyler!
What do you think of this?????
www.aeswave.com/uScope-Master-Kit-1-chan...ive-scope-p9273.html
That kit is very nice. The low amp probe and secondary ignition paddle are great - I own and use both daily.
Ok I did some testing today and after watching a vid where "reference voltage" was mentioned by back probing the TPS sensor on the top or orange wire I got 1.5V!
I believe the correct voltage is about 5V?
Orange/white? That's definitely the 5V feed, shared with the MAP and EGR position sensor.\
I then went to the EEC power relay and found that the #3 wire, the one that feeds everything when connected to the #4 wire from the fusible links at the starter selinoid....
Was only putting out 4.9V!
This should be around 12V from the info I have.
Oh yea the #4 wire that comes from the fusible links IS giving 12V???
The #3 that connects to the #4, is only giving out 4.9 as I said???
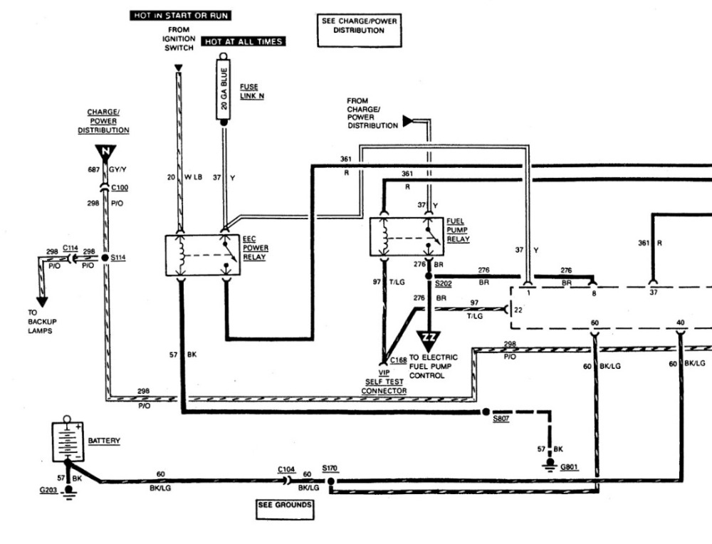
For clarity, I grabbed the EEC relay diagram:
You're saying that, with the key on, you've got 12V at the yellow wire, but 4.9 at the red wire? If so, you're absolutely looking at a voltage drop. It's possible that you have a bad 'new' relay, but I think it's more likely there's a connection issue. Those relays live in a crappy location, and I've personally seen the connectors corroded beyond repair. Pop the EEC relay out and have another good look at the pins. Any green crusties are a red flag.
Please Log in or Create an account to join the conversation.
- seagiant
-
Topic Author
- Offline
- Senior Member
-
- Posts: 43
- Thank you received: 0
Thanks Tyler!
Yes, I'm talking about the red wire not putting out the 12V it should!
I think in the Vid that Paul made about the 88 F-150 with the relay voltage problem was because of the #4 wire not having the right voltage coming from the fusable links at the selinoid.
I have a good voltage (12V) coming from there, my problem seems to be a drop at the connecter?
The relay is a NEW Motorcraft ($40!) I'm going to assume for NOW it is good?
I'm going to change the connecter out, when I get back from my little vacation home as I work out of town and my truck is in a parking lot.
Having to rent a car to get home but it is what it is!
Thanks for the help, will continue my FORD Mechanic instruction when I return!
Please Log in or Create an account to join the conversation.
- Tyler
-
- Offline
- Moderator
-
- Full time HACK since 2012
- Posts: 6042
- Thank you received: 1519
This way, you could see if the relay is at fault, or the connector. Anyway, let me know when you're back at it!

Please Log in or Create an account to join the conversation.
- seagiant
-
Topic Author
- Offline
- Senior Member
-
- Posts: 43
- Thank you received: 0
Ok, got back to the truck today and tested the NEW Motorcraft relay and it was bad???
Plugged in the Fuel pump relay that tested good and got 12V out of the red wire (Power out) and got 5.0V for a reference voltage out of the top orange wire on the TPS!
Truck would crank but not start again, with or without the spout connector installed!
Was going to go back to the coil and just decided to stop, get the new relay and start all over again, testing coil and the whole set up again???
This truck is driving me crazy, I can't figure out what is going on, it should run???
Please Log in or Create an account to join the conversation.
- Tyler
-
- Offline
- Moderator
-
- Full time HACK since 2012
- Posts: 6042
- Thank you received: 1519

Also, bad brand new relay. :lol: :silly: That's how it goes for parts these days. Coworker installed an alternator in a Mustang this afternoon - bad right out of the box.

Please Log in or Create an account to join the conversation.
- seagiant
-
Topic Author
- Offline
- Senior Member
-
- Posts: 43
- Thank you received: 0
Thanks Tyler!
No, I did not have another relay ...BUT
I can tell when it trys to start or IS starting by the sound and it STILL sounds like it is not getting spark from the coil???
I'm going to order a couple more relays and then go at it again!
A little disappointed with this, I thought if I could get the right voltage running which I did, that it would start or TRY to start?
If I get the new relay and the voltage is right everywhere and it STILL will not start....
What is going on?
Please Log in or Create an account to join the conversation.
- Tyler
-
- Offline
- Moderator
-
- Full time HACK since 2012
- Posts: 6042
- Thank you received: 1519

Now that we've got the EEC relay thing figured out, and 5V reference is there, we can recheck spark/injection pulse/fuel to see where we're at. It may be that you're fighting multiple issues.
Please Log in or Create an account to join the conversation.
- seagiant
-
Topic Author
- Offline
- Senior Member
-
- Posts: 43
- Thank you received: 0
Thanks Tyler!
I love this old truck and have put close to 300.000 miles on it!
It has been reliable up to this last year, NEVER let me down....
But is now throwing the kitchen sink at me....
I guess the fuel pumps are next, we will see???
As you suggested going back to square one is my only option but now everything is pretty much NEW Motorcraft....
PIP Sensor, ICM Sensor, Coil, Relays, wires have been checked for continuity, from ICM to coil....
I just cannot figure why this thing went dead and I can't find it???
Thanks again!
Please Log in or Create an account to join the conversation.
- seagiant
-
Topic Author
- Offline
- Senior Member
-
- Posts: 43
- Thank you received: 0
Ok, back to the drama!
Had a good day to day, actually got the truck to start!!!!!
Here's what happened, I got the new EEC relays and a Fuel Pump relay.
Put in the EEC relay and tested for spark at the coil.
I had spark !
Did a voltage test at the EEC relay power out wire (with key on)...
And once again only got 4.9v out???
Decided to run a jumper from B+ to the red power out wire.
I could hear the relay click when I applied power.
STILL no start, was going to call it a day when I started thinking about the Fuel Pump relay.
I now had a new one so why not?
Put it in, reran the jumper with the 12 v and the truck started!!!
So.......I still only have 4.9V coming out of the EEC relay???
I do have a new connector I could put in, I don't know what else it could be?
I checked the EEC relay ground again and it is good?
Any thoughts on this is appreciated!
Please Log in or Create an account to join the conversation.
- seagiant
-
Topic Author
- Offline
- Senior Member
-
- Posts: 43
- Thank you received: 0
Hey you guys don't be shy....
Tell me what you think about bad relay connectors and voltage drops??????
Please Log in or Create an account to join the conversation.
- seagiant
-
Topic Author
- Offline
- Senior Member
-
- Posts: 43
- Thank you received: 0
Well this is one hell of a Forum!
I went and replaced the OEM connector with a new Borg Warner....
I STILL have the voltage drop!
This is THREE relays I have tried in this thing!
12.2V going in and 4.9V coming out.
Switch voltage is 11.8V and there is an excellent ground!
When I supply B+ voltage to the red supply (out) wire with my PP3 the truck starts and runs....
Of course when I pull it off it quits!
I'll admit it I'm lost on this but obviously missing something?
Any ideas Folks???????????????????????????????
Please Log in or Create an account to join the conversation.
- Someguyupnorth
-
- Offline
- New Member
-
- Posts: 1
- Thank you received: 0
Please Log in or Create an account to join the conversation.