Help us help you. By posting the year, make, model and engine near the beginning of your help request, followed by the symptoms (no start, high idle, misfire etc.) Along with any prevalent Diagnostic Trouble Codes, aka DTCs, other forum members will be able to help you get to a solution more quickly and easily!
Windshield wiper circuit NO WIPERS AT ALL
- Charlescd7
-
Topic Author
- Offline
- New Member
-
Less
More
- Posts: 1
- Thank you received: 0
2 years 1 month ago #63560
by Charlescd7
Windshield wiper circuit NO WIPERS AT ALL was created by Charlescd7
1996 Ford F150 xlt I have no wipers at all. I replaced WCM/ relay as well I purchased a used wiper motor. I can not power either motor on the bench or in the vehicle. I have ran all the testing I found on on a Bronco Forum which after all other tests checked out good I was led to believe the control module was at fault. I does not seem to be the problem either after installation of a new module. I'm not sure what to do next. Maybe both motors are bad but I doubt it how can I bench test these motors. I have power probe, test light, and a digital multimeter. I have the wiper motor with 6 terminals in the plug. Oh yeah I also have pinouts and somewhat of a wiring diagram. Thank uou for any advice you may have.
Please Log in or Create an account to join the conversation.
- Paul P.
-
- Offline
- Platinum Member
-
Less
More
- Posts: 455
- Thank you received: 195
2 years 1 month ago - 2 years 1 month ago #63567
by Paul P.
Never stop Learning.
Replied by Paul P. on topic Windshield wiper circuit NO WIPERS AT ALL
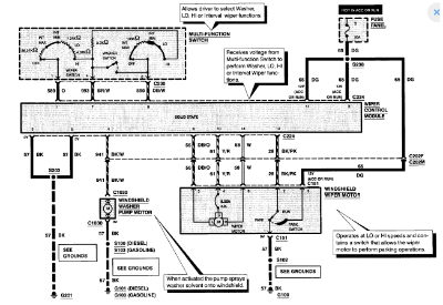
Here is a good wiring Diagram. Sorry about the size of the pic, I resized three times, I give up, this forum redesign is brutal.
Load test your power and grounds (2-4 amp bulb at least, I'm not a Powerprobe fan lol), check the inputs at the module for a state of change from the wiper switch.
Not sure how your powering up on the bench, but it appears you need 2 grounds and 2 powers to run the motor and another power to park it.
Load test your power and grounds (2-4 amp bulb at least, I'm not a Powerprobe fan lol), check the inputs at the module for a state of change from the wiper switch.
Not sure how your powering up on the bench, but it appears you need 2 grounds and 2 powers to run the motor and another power to park it.
Never stop Learning.
Last edit: 2 years 1 month ago by Paul P..
The following user(s) said Thank You: Chad
Please Log in or Create an account to join the conversation.
- Chad
-
- Offline
- Moderator
-
- I am not a parts changer.
Less
More
- Posts: 2129
- Thank you received: 715
2 years 1 month ago #63571
by Chad
"Knowledge is a weapon. Arm yourself, well, before going to do battle."
"Understanding a question is half an answer."
I have learned more by being wrong, than I have by being right.
Replied by Chad on topic Windshield wiper circuit NO WIPERS AT ALL
I'll forward this post to the webmaster.Here is a good wiring Diagram. Sorry about the size of the pic, I resized three times, I give up, this forum redesign is brutal.
"Knowledge is a weapon. Arm yourself, well, before going to do battle."
"Understanding a question is half an answer."
I have learned more by being wrong, than I have by being right.
The following user(s) said Thank You: Paul P.
Please Log in or Create an account to join the conversation.
Time to create page: 0.249 seconds