*** Restricting New Posts to SD Premium Members ONLY *** (09 May 2025)

Just made a new account? Can't post? Click above.

Help us help you. By posting the year, make, model and engine near the beginning of your help request, followed by the symptoms (no start, high idle, misfire etc.) Along with any prevalent Diagnostic Trouble Codes, aka DTCs, other forum members will be able to help you get to a solution more quickly and easily!

Oh no, AC acting weird

  • SheetsTech
  • SheetsTech's Avatar Topic Author
  • Offline
  • Junior Member
  • Junior Member
More
2 years 2 months ago #62431 by SheetsTech
Oh no, AC acting weird was created by SheetsTech
2006 Scion tc

Everybody knows its hot, its summer yup. It seems that's when AC matters and that's when it will act up too. I'm no different and I'm getting some strange symptoms. I went out the other day and the blower fan wouldnt work. The display showed the fan speed and I could adjust it, but no fan. The AC light and recirculation light worked but nothing coming from the vents. I drove a little, parked for 15 minutes came back and now the fan is working with good AC. That happened on two different days and hasn't returned.

A week later, the next symptom showed up. This time, the fan worked but was blowing warm air. At idle, I noticed the RPM was steady near 1000. Normally, when the AC compressor runs, the idle is rough and RPM is around 750. So I'm thinking I got no compressor. I only have one of those recharge gauges that hooks to the low side port. I let it sit for about 8 hours and before starting I hooked up the gauge. Outside air temp was 75(morning) and the guage read 100 PSI. From some scanner video, I knew this is the total system stabilized pressure and really only tells whether there is r134 in the system. I checked a chart online and that seems high? Maybe overcharged?

I can rent a high and low manifold gauge set. Any tips?

Please Log in or Create an account to join the conversation.

  • SheetsTech
  • SheetsTech's Avatar Topic Author
  • Offline
  • Junior Member
  • Junior Member
More
2 years 2 months ago #62444 by SheetsTech
Replied by SheetsTech on topic Oh no, AC acting weird
I did another static stabilized engine off AC low side pressure check. This time the ambient temperature was 92 and the gauge was off the scale estimate around 150 PSI. I left the gauge on and started it with AC on full blast. By the time I got out and looked at the gauge, it was quivering between 40 PSI and 45. It ran a minute or so and was steady at 40 PSI. I drove it and blasted cold the whole time.

Whatever the problem, it is intermittent. Blaaaah arghh

Please Log in or Create an account to join the conversation.

  • SheetsTech
  • SheetsTech's Avatar Topic Author
  • Offline
  • Junior Member
  • Junior Member
More
2 years 2 months ago #62445 by SheetsTech
Replied by SheetsTech on topic Oh no, AC acting weird
So I found an online chart again. It seems if anything I'm reading low while running. The low side should be reading about 45-55 PSI. The day when the AC was blowing warm, the outside temperature was about 95. If I'm actually a hair low on r134 and it's real hot out, would that prevent the compressor from engaging? I noticed idle was high when it didnt work.

The following user(s) said Thank You: Mechanic 350

Please Log in or Create an account to join the conversation.

  • Noah
  • Noah's Avatar
  • Offline
  • Moderator
  • Moderator
  • Give code definitions with numbers!
More
2 years 2 months ago #62446 by Noah
Replied by Noah on topic Oh no, AC acting weird
It's been hot here lately (Boston area) and I've been seeing static low side pressures around or even above 100psi. When the pump is pumping, I like around 40psi on the low side.
Sounds like you maybe have 2 problems, one intermittent blower and one intermittent, something, stopping the AC from blowing cold.
I've seen a few condenser fan issues this year, high temp condenser=high pressure refrigerant=compressor off.
The high idle makes me think the ECM intended to turn compressor, but it's hard to say without some data.
I have a set of gauges from harbor freight that were pretty cheap and have served me well for a few years. If you're in the market for a set, I can say that those are just fine for the price.

"Ground cannot be checked with a 10mm socket"

Please Log in or Create an account to join the conversation.

  • SheetsTech
  • SheetsTech's Avatar Topic Author
  • Offline
  • Junior Member
  • Junior Member
More
2 years 2 months ago #62460 by SheetsTech
Replied by SheetsTech on topic Oh no, AC acting weird
It's working fine for now. It's a little weak when it hits 95 ambient, but the cooling fans were running and the compressor was engaged, and blower motor was working.

I tried one thing and that was to run AC full blast at idle, then turn off the blower motor and watch the RPM. I didn't turn the AC "off" with the AC button. The compressor stopped and RPM climbed around 1000. I turned the blower motor back on and the compressor engaged and RPM fell back to 750. That seems the way it should work.

I'll keep an eye on it.

Please Log in or Create an account to join the conversation.

  • SheetsTech
  • SheetsTech's Avatar Topic Author
  • Offline
  • Junior Member
  • Junior Member
More
2 years 2 months ago #62511 by SheetsTech
Replied by SheetsTech on topic Oh no, AC acting weird
I'm not complaining. It's been fine. The only factor I can think of is that it didnt get alot of driving in June/July. I started driving it regularly again and it hasn't acted up since.
The following user(s) said Thank You: Noah

Please Log in or Create an account to join the conversation.

  • SheetsTech
  • SheetsTech's Avatar Topic Author
  • Offline
  • Junior Member
  • Junior Member
More
2 years 2 months ago #62689 by SheetsTech
Replied by SheetsTech on topic Oh no, AC acting weird
It acted up again. The compressor was not engaged, blowing hot air. The low side pressure was pegged at 100, so nothing moving through the compressor? That was Friday 8/18.

Today, Saturday, no problem. I checked the low side pressure while running and it was about 35 psi at 80 degree ambient. That's a hair low possibly according to the chart, but I don't think the amount of r134 is the problem.

Do relays get sticky and intermittent?
Would a subscription to ALLDATA help me with testing and wiring diagrams?

Please Log in or Create an account to join the conversation.

  • Tyler
  • Tyler's Avatar
  • Offline
  • Moderator
  • Moderator
  • Full time HACK since 2012
More
2 years 2 months ago #62691 by Tyler
Replied by Tyler on topic Oh no, AC acting weird
Relays can act up intermittently, sure. Some Toyota products were known for relay issues. But I think I'd start with checking for power at the compressor clutch when the clutch does not engage.

If you have power at the clutch but no engagement, then either the clutch has failed electrically, or it has excessive air gap. Replace the clutch or the compressor. If you do not have power at the clutch, then go down the relay path.

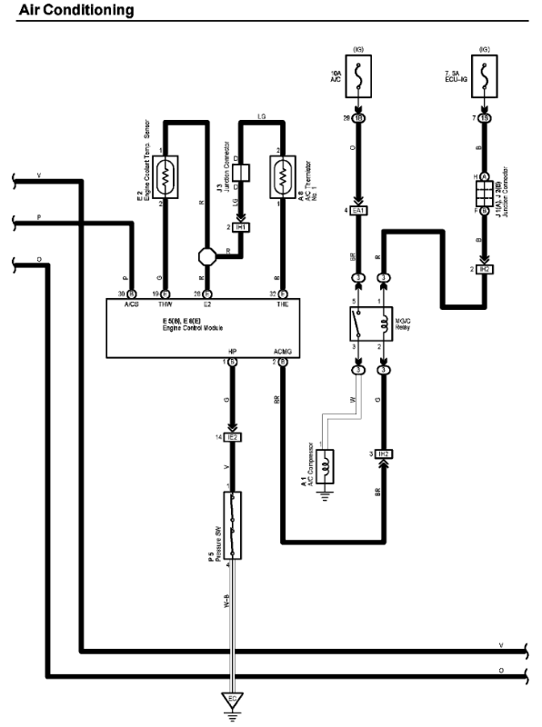
Get eyes on the compressor clutch connector (or the wiring to it) and decide where/how you're going to test when you catch it not blowing cold. DMM would be fine, test light would be better. A service info subscription would definitely help in identifying the compressor clutch circuit. I snipped the relevant diagram from  charm.li/ :

 
The following user(s) said Thank You: SheetsTech

Please Log in or Create an account to join the conversation.

  • SheetsTech
  • SheetsTech's Avatar Topic Author
  • Offline
  • Junior Member
  • Junior Member
More
2 years 2 months ago #62702 by SheetsTech
Replied by SheetsTech on topic Oh no, AC acting weird
That's a great link, Thanks!

Please Log in or Create an account to join the conversation.

  • SheetsTech
  • SheetsTech's Avatar Topic Author
  • Offline
  • Junior Member
  • Junior Member
More
2 years 1 month ago #62747 by SheetsTech
Replied by SheetsTech on topic Oh no, AC acting weird
I've been RTFM. There's some simple tests that Toyota describes for the pressure switch, clutch and Condensor fan.

I've also got a "hammer" if the clutch doesn't want to engage. If a good thump gets it going, then I'll check the air gap with a feeler gauge. Toyota gives the spec. for the gap.

Thanks for the link and help.

Please Log in or Create an account to join the conversation.

  • SheetsTech
  • SheetsTech's Avatar Topic Author
  • Offline
  • Junior Member
  • Junior Member
More
2 years 1 month ago #62750 by SheetsTech
Replied by SheetsTech on topic Oh no, AC acting weird
At the pace I'm going after this, it will be Fall when I figure it out. I was RTFM again and found a troubleshooting chart for the AC. There's a module in the dash called AC Amplifier. It has a big connector with about 30 pins on it. The chart has several symptoms and steps. The chart says if the AC does not work at all, go to the AC Amplifier. It also says if the blower motor doesn't work, go to the AC Amplifier. Those are the two intermittent symptoms I had, with the blower only acting up once, but both controlled in the AC Amplifier.

I did the pressure switch test and it passed.

Anyway, I'm off to get some feeler gauges and check the air gap on the clutch. I could still have a worn clutch and it won't hurt to know.

Please Log in or Create an account to join the conversation.

  • SheetsTech
  • SheetsTech's Avatar Topic Author
  • Offline
  • Junior Member
  • Junior Member
More
2 years 1 month ago #62752 by SheetsTech
Replied by SheetsTech on topic Oh no, AC acting weird
I checked the only gap I saw on the clutch face and I measured a loose .05 inches. The manual shows max gap of .023 inches. That's twice the air gap max spec. I have to wonder if I measured the right gap.

Manual says if the compressor speed doesn't match engine speed, AC shuts off. I'm not sure how it makes that measurement and reports it. While I was in there (hotter than hell) I looked for the connector and saw something but hoses belt and AC lines blocking access with my meathooks.

It isn't easy like scanner and danner make it look.

Please Log in or Create an account to join the conversation.

  • SheetsTech
  • SheetsTech's Avatar Topic Author
  • Offline
  • Junior Member
  • Junior Member
More
2 years 1 month ago #62788 by SheetsTech
Replied by SheetsTech on topic Oh no, AC acting weird
I'm not lying when I say Scanner and Danner make it look easy. I bought a relay testing kit, thinking it will help with diagnosing. I pop the hood, open the fuse box, find the relay. I plug in the relay adapter and it sits so high I can't plug in the actual test box because the fender is in the way. To do that I have to unbolt the fuse box so I can point it in a direction that allows the connectors to clear the fender. To unbolt the fuse box, I have to remove the intake tube. I look at my tools and I don't have an extension long enough to undo the first bolt on the fuse box.

If I use this relay tester, I can try and engage the clutch with the switch on the text box. I can check for power and ground too.

I've got a Lisle test light coming soon.

Please Log in or Create an account to join the conversation.

  • SheetsTech
  • SheetsTech's Avatar Topic Author
  • Offline
  • Junior Member
  • Junior Member
More
2 years 1 month ago #62796 by SheetsTech
Replied by SheetsTech on topic Oh no, AC acting weird
It especially gets difficult when the brain isnt properly engaged. In the relay test kit is a "universal" adapter with numbers on each wire. These are the standard DIN pin numbers. I looked up my clutch relay by Toyota part number and found a diagram that defines which DIN number corresponds to the relay pins.

I do not have to unbolt the fuse box to use this test kit. One nice feature is that it has test sockets on the box for connecting a test light or multimeter to each pin.

I have a hunch I'll be attempting to remove a shim from the compressor, but this is as much a lab exercise as a get er done requirement.

Please Log in or Create an account to join the conversation.

  • Noah
  • Noah's Avatar
  • Offline
  • Moderator
  • Moderator
  • Give code definitions with numbers!
More
2 years 1 month ago #62799 by Noah
Replied by Noah on topic Oh no, AC acting weird
Were you able to check for power at the compressor as Tyler suggested when the AC is not working?
That test would determin if this is a problem with the compressor, or a control issue.

"Ground cannot be checked with a 10mm socket"

Please Log in or Create an account to join the conversation.

Time to create page: 0.369 seconds