Help us help you. By posting the year, make, model and engine near the beginning of your help request, followed by the symptoms (no start, high idle, misfire etc.) Along with any prevalent Diagnostic Trouble Codes, aka DTCs, other forum members will be able to help you get to a solution more quickly and easily!
1988 Honda Accord No Spark
- Donnyten2
-
Topic Author
- Offline
- New Member
-
Less
More
- Posts: 7
- Thank you received: 0
6 years 11 months ago - 6 years 11 months ago #28439
by Donnyten2
1988 Honda Accord No Spark was created by Donnyten2
When vehicle has been sitting, The car will start right up. After about 10-15 minutes or so of sitting, a no spark condition occurs. A test light to coil gets no spark.
Before I replaced my alternator Due to a no charging issue,I was getting 8 flashes on the ECU. Which indicates a top dead cylinder sensor problem. I checked my timing and the belt, didnt see any issues.
The factory manual suggested resistance measurements between both sensors terminals. No issues were found. A multi meter on AC voltageShows both sensors are putting out voltage when I crank over the Car.
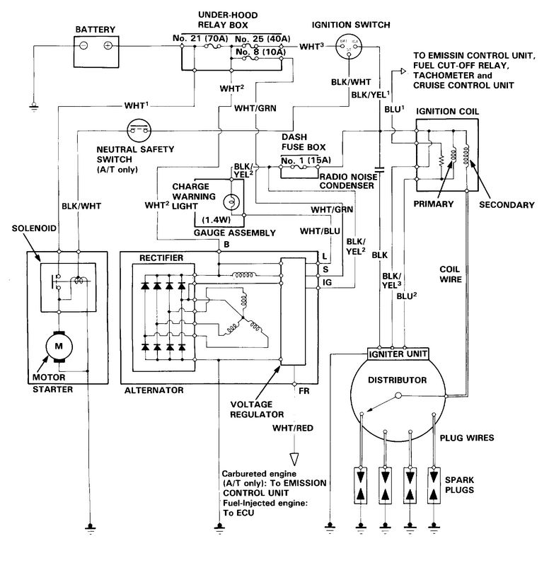
Could not find a reliable wiring diagram for the main relate in had no idea if spark was controlled by it. When the car wouldn't start I would simply tap on the old main relay and it would come on followed by the check engine light. Since then I've replaced the main we lay and thought the know start was due to that but it certainly did the same thing last night at a grocery store
What I cannot seem to find is how the ECU uses the to sensors in the distributor for spark control. At this point I wonder if ill need a new distributor. I am inclined to whip out my new unused owen usb oscilloscope but havent enough training to properly use it
So I guess what's my next starting point? Test for Controls? I am getting 12 V at the coil All of my fuses appeared to be good
Also if someone could explain how the igniter works that would be much appreciated
Before I replaced my alternator Due to a no charging issue,I was getting 8 flashes on the ECU. Which indicates a top dead cylinder sensor problem. I checked my timing and the belt, didnt see any issues.
The factory manual suggested resistance measurements between both sensors terminals. No issues were found. A multi meter on AC voltageShows both sensors are putting out voltage when I crank over the Car.
Could not find a reliable wiring diagram for the main relate in had no idea if spark was controlled by it. When the car wouldn't start I would simply tap on the old main relay and it would come on followed by the check engine light. Since then I've replaced the main we lay and thought the know start was due to that but it certainly did the same thing last night at a grocery store
What I cannot seem to find is how the ECU uses the to sensors in the distributor for spark control. At this point I wonder if ill need a new distributor. I am inclined to whip out my new unused owen usb oscilloscope but havent enough training to properly use it
So I guess what's my next starting point? Test for Controls? I am getting 12 V at the coil All of my fuses appeared to be good
Also if someone could explain how the igniter works that would be much appreciated
Last edit: 6 years 11 months ago by Donnyten2.
Please Log in or Create an account to join the conversation.
- chief eaglebear
-
- Offline
- Platinum Member
-
Less
More
- Posts: 340
- Thank you received: 70
6 years 11 months ago #28442
by chief eaglebear
Replied by chief eaglebear on topic 1988 Honda Accord No Spark
hi I want start with saying scannerdanner has some good vids on troubleshooting Asian makes which are the ones with a magneto I will attempt to help but I have had issues with pulling up diagrams from bbb industries I love Honda engineering
Please Log in or Create an account to join the conversation.
- chief eaglebear
-
- Offline
- Platinum Member
-
Less
More
- Posts: 340
- Thank you received: 70
6 years 11 months ago #28443
by chief eaglebear
Replied by chief eaglebear on topic 1988 Honda Accord No Spark
I believe the ecu needs to know when piston is at tdc on compression I think that would be an early crank position stradegy the moderators are awesome on here I am kinda of a beginner but I love trying to fix stuff cause I couold never fix myself lol
Please Log in or Create an account to join the conversation.
- Andy.MacFadyen
-
- Offline
- Moderator
-
Less
More
- Posts: 3357
- Thank you received: 1037
6 years 11 months ago - 6 years 11 months ago #28446
by Andy.MacFadyen
" We're trying to plug a hole in the universe, what are you doing ?. "
(Walter Bishop Fringe TV show)
Replied by Andy.MacFadyen on topic 1988 Honda Accord No Spark
These older Honda suffer from two main causes of no start after they warn up, failure of soldered joints on the main relay circuit board and the other is the distributer. The ignition and injection timing is triggered by sensors inside the distributor this module is a very common failure
" We're trying to plug a hole in the universe, what are you doing ?. "
(Walter Bishop Fringe TV show)
Last edit: 6 years 11 months ago by Andy.MacFadyen.
Please Log in or Create an account to join the conversation.
- Donnyten2
-
Topic Author
- Offline
- New Member
-
Less
More
- Posts: 7
- Thank you received: 0
6 years 11 months ago #28447
by Donnyten2
Replied by Donnyten2 on topic 1988 Honda Accord No Spark
Is there any other way to test this? The relay was recently replaced as well as the distributor 9 months ago
Please Log in or Create an account to join the conversation.
- Chad
-
- Offline
- Moderator
-
- I am not a parts changer.
Less
More
- Posts: 2173
- Thank you received: 727
6 years 11 months ago #28457
by Chad
"Knowledge is a weapon. Arm yourself, well, before going to do battle."
"Understanding a question is half an answer."
I have learned more by being wrong, than I have by being right.
Replied by Chad on topic 1988 Honda Accord No Spark
"Knowledge is a weapon. Arm yourself, well, before going to do battle."
"Understanding a question is half an answer."
I have learned more by being wrong, than I have by being right.
Please Log in or Create an account to join the conversation.
- Chad
-
- Offline
- Moderator
-
- I am not a parts changer.
Less
More
- Posts: 2173
- Thank you received: 727
6 years 11 months ago #28458
by Chad
"Knowledge is a weapon. Arm yourself, well, before going to do battle."
"Understanding a question is half an answer."
I have learned more by being wrong, than I have by being right.
Replied by Chad on topic 1988 Honda Accord No Spark
"Knowledge is a weapon. Arm yourself, well, before going to do battle."
"Understanding a question is half an answer."
I have learned more by being wrong, than I have by being right.
Please Log in or Create an account to join the conversation.
Time to create page: 0.328 seconds